電纜浮球液位開關的選型說明書
| 文件名稱: | 電纜浮球液位開關的選型說明書 | ||||||||||||||||||||||||||||||||||||||||||||||||||
| 更新時間: | 2016.06.24 | ||||||||||||||||||||||||||||||||||||||||||||||||||
| 文件大?。?/td> | 1 | ||||||||||||||||||||||||||||||||||||||||||||||||||
| 瀏覽次數: | |||||||||||||||||||||||||||||||||||||||||||||||||||
| 下載地址: | ![]() |
||||||||||||||||||||||||||||||||||||||||||||||||||
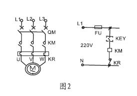
| 相關說明: | 一、簡介說明: ZW-UQK430系列電纜浮球液位開關是采用意大利公司zl****技術生產的高密封性能浮動開關。該電纜浮球液位開關適用于控制液泵工作,調節液位,也可裝于潛水泵對電動機進行控制和保護。高密封性能是采用聚丙烯注射來保證。 二、結構原理: ZW-UQK430系列電纜浮球液位開關利用重力與浮力的原理設計而成。主要包括浮漂體,設置在浮漂體內的大容量微型開關和能將開關處于通,斷狀態的驅動機構,以及與開關相連的三芯電纜。當浮球在液體浮力的作用下隨液位的上升或下降到與水平呈一定角度時,浮球體內的驅動機構——驅動大容量微動開關,從而輸出開(ON)或關(OFF)的信號,共報警提示或遠程控制使用。 三、應用對象: ZW-UQK430系列電纜浮球液位開關主要適用多種工況條件下,液體液位高度的控制。電纜浮球液位開關是一個能夠調節桶,槽或井中液位的開關。它對污水有抵抗作用,廣泛應用于家庭,廠礦等的水池,油,酸和堿的池,桶,槽,灌等的容器中。 四、性能特點: 1、xj****的設計和嚴格的制造工藝為產品質量提供了可靠的保證。 2、外殼采用工程塑料,機械強度高、密封性好?!? 3、電纜采用特種材料,耐油、酸、堿,抗蝕能力******?!? 4、結構簡單、性能可靠。輸出穩定可靠的“通”、“斷”開關控制信號,無任何誤動作,可靠性高?!? 5、安裝簡捷,調試方便,上下移動定位重塊,即可隨意調節淮面控制范圍?!? 五、主要技術參數: 1、額定電流/電壓:8A/220VAC SPDT。 2、材料:CR/PP/氯丁二烯/橡膠/聚丙烯。 3、工作溫度:-10攝氏度~80(塑料)攝氏度。 4、控制精度 ±0.05m。 5、適用介質:清水、污水、油類以及中等濃度以下的酸堿液體。 6、電纜長度:2m/3m/5m/10m/15m。 7、電壽命:100000次。 8、機械壽命:5*100000次。 六、儀表接線圖及安裝方法: 1、1KW及1KW以下的單相泵,可將電纜浮球液位開關直接串聯在電路中。(圖1) 2、1KW以上的泵,可將電纜浮球液位開關串聯在電控箱的控制電路中。液位的控制高度是由電纜在液體中的長度及重錘在電纜的位置決定的。(圖2) ![]() 七、安裝方法: 1、液位的控制高度是由電纜在液體中的長度及重錘在電纜上的位置決定的, 2、固定重錘的方法是,先將重錘非喇叭口一端的卡環拆下, 3、將其套在電纜的適當位置上,再將電纜從重錘喇叭一端穿入, 4、套在電纜上的卡環就限定了重錘的位置。***后將電纜在容器外的適當處固定。 5、供液時,接黑、藍色線,低液時開關接通,高液位時開關斷開(圖3) 6、排液時,接黑、棕色線,高液位時開關接通,低液時開關斷開(圖4) ![]() 八、外型尺寸: ![]() 九、選型表:
|
||||||||||||||||||||||||||||||||||||||||||||||||||




